首页
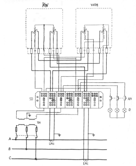
22. 试画出三相二元件有、无功电能表,带TV、TA和接线盒的联合接线图。
2023-11-09 05:27:53
装表接电题库
22. 试画出三相二元件有、无功电能表,带TV、TA和接线盒的联合接线图。
上一篇:
21. 试画出三相四线有、无功电能表带电压,电流互感器接线盒的联合接线图。
下一篇:
功率表的电源端接线规则是什么?选择功率表的量限原则是什么?